首页
荣耀体育(中国)官方在线
公司简介
发展历程
企业文化
资质荣誉
产品中心
环保治理
智慧环保
园区服务
新能源环保
城市矿产
新能源化工
循环水
项目案例
超净脱氮技术案例
荣耀体育
废气处理案例
智慧环保案例
园区服务案例
循环水处理案例
绿色能源化工案例
商业合作
联系我们
在线留言
新闻热点
公司动态
行业资讯
项目案例
当前位置:
首页
>
项目案例
超净脱氮技术案例
荣耀体育
废气处理案例
智慧环保案例
园区服务案例
循环水处理案例
绿色能源化工案例
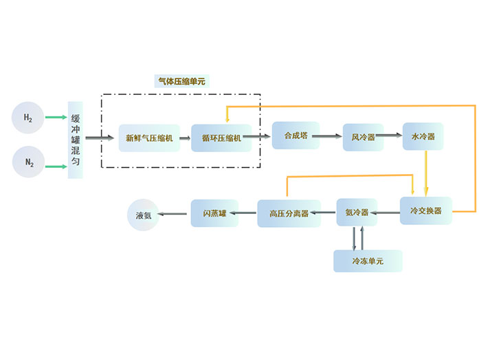
1000吨/年绿氨项目
本项目为1000吨/年氨合成项目,年运行时间8000小时,操作弹性30%~110% 系统设计压力,9.8MPa (G),合成塔操作压力7~9MPa (G)。
20000吨/年绿色甲醇项目
20000吨/年绿色甲醇项目,采用生物气化、甲烷+CO2重整、电解水制氢等工艺制取甲醇合成所需的CO、H2、CO2的原料气,原料气经过一系列的单元处理后, 采用一氧化碳加氢的方式合成甲醇,合成的甲醇用于船舶燃料或化学原料。
中石化石家庄炼化分公司炼油标准化水场建设
中石化石家庄炼化分公司炼油标准化水场建设,项目总投资逾200万元,打造一个顶层平台,五套水稳剂及循环水自动加药系统的智慧化和标准化水场。
河道治理处理方案
泗阳县淮河流域入河(湖) 排污口排查项目
河道治理处理方案
宿迁宿豫区黑臭水体治理项目
农村生活污水治理
明光市农村生活污水处理设施修复运维项目
上一页
1
2
3
4
下一页
隐私协议
×
平台信息提交-隐私协议
· 隐私政策
隐私协议
隐私协议
隐私协议
隐私协议
隐私协议
隐私协议
隐私协议
隐私协议
隐私协议
隐私协议
隐私协议
隐私协议
隐私协议
隐私协议
首页
荣耀体育(中国)官方在线
公司简介
发展历程
企业文化
资质荣誉
产品中心
环保治理
智慧环保
园区服务
新能源环保
城市矿产
新能源化工
循环水
项目案例
超净脱氮技术案例
荣耀体育
废气处理案例
智慧环保案例
园区服务案例
循环水处理案例
绿色能源化工案例
商业合作
联系我们
在线留言
新闻热点
公司动态
行业资讯
欧冠联赛体育「中国」官方网站
|
im手机版app
|
三亿体育入口
|
米兰平台
|
荣耀体育足球体育
|
欧冠联赛投注
|
米兰·体育
|
欧冠联赛联赛线上官网(中国)官方网站
|
华体会在线平台(中国)官网
|